Lexikon der Chemie: Luftzerlegung
Luftzerlegung, die Trennung von Luft in ihre Hauptbestandteile Stickstoff und Sauerstoff. Drei Verfahren der L., die sich großtechnisch bewährt haben, unterscheidet man vom Prinzip her:
- Tieftemperaturrektifikation
- Druckwechsel-Adsorption
- Membrantechnik.
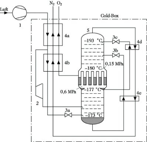
Die größte Bedeutung hat das erstgenannte mit den Vorteilen: geringere spezifische Kosten bei großen Produktmengen, höhere Reinheiten, Abnahme von Flüssigkeit möglich, gleichzeitige Abtrennung von Edelgasen, insbesondere Argon realisierbar. Generell enthält dieses Verfahren folgende Stufen: Luftverdichtung mit Nachkühlung, Reinigung (Entfernung der Spuren von Wasser, Kohlendioxid und Kohlenwasserstoffen), Abkühlung und Kälteerzeugung bis zur Verflüssigung, Rektifikation, Erwärmung der Zerlegungsprodukte (im Gegenstrom zur Abkühlung). Eine entsprechende Luftzerlegungsanlage besteht demnach wesentlich aus einem Tieftemperaturteil (Cold-Box) mit Wärmedämmung, das mehrere Wärmeübertrager, Entspannungsmaschine, Entspannungsventile und Trennkolonnen aufweist. Die kryogene Verflüssigung und Trennung von Luft wurden im technischen Maßstab erstmalig durch Carl Linde erreicht. In der Abb. ist das verfahrenstechnische Fließschema einer Luftzerlegungsanlage dargestellt.

Luftzerlegung. Abb.: Vereinfachte schematische Darstellung einer Luftzerlegungsanlage mittels Tieftemperaturrektifikation (ohne Flüssig-Produktströme)
1-Verdichter, 2-Entspannungsmaschine ("Kälteturbine"), 3-Drosselventile, 4-Wärmeübertrager, 5-Bodenkolonne (Doppelsäule)
Wenn Sie inhaltliche Anmerkungen zu diesem Artikel haben, können Sie die Redaktion per E-Mail informieren. Wir lesen Ihre Zuschrift, bitten jedoch um Verständnis, dass wir nicht jede beantworten können.